Автомобиль порошкового тушения АП 5000-40 на базе КАМАЗ-65115

Автомобиль порошкового тушения пожарный АП 5000-40 на шасси КАМАЗ-65115 предназначен для доставки к месту пожара боевого расчета, пожарно-технического вооружения, запаса огнетушащего порошка.
Модель
АП 5000-40 (65115)
Шасси,КАМАЗ(Колесная формула)
65115
Колесная формула
6х4
Двигатель, дизель (номинальная мощность, кВт/удельная мощность кВт/т)
КАМАЗ740.662-300 (221/11,6)
Боевой расчет включая водителя
3
Емкость для порошка, куб.м.
5
Масса порошка, кг
5000
Рабочее давление воздуха в емкости кг/кв. см.
10
Ствол лафетный стационарный
ЛС-С40У
Расход порошка через лафетный ствол, кг/с
40
Дальность подачи порошка через лафетный ствол, м
40
Углы поворота лафетного ствола: гор./верт., градус
360/ -15…+75
Макс. скорость, км/ч
90
Габаритные размеры, м
8,94х2,5х3,6
Применяемость
Применяется как самостоятельная боевая единица при тушении пожаров на предприятиях нефтехимической, газовой, нефтеперерабатывающей промышленности и электрических подстанциях. Может эксплуатироваться в районах умеренного климата с годовым перепадом температур в пределах от -45°С до + 40°С по дорогам всех видов.
Конструктивные особенности
Откидные двери отсеков выполнены с телескопическими опорами для подъема. В задней части кузова откидные подножки. Лафетный ствол может располагаться на крыше кузова. Пожарно- техническое вооружение размещено в отсеках с учетом удобного доступа и быстрого съема. Надежно закреплено специальными механизмами, зажимами и другими элементами крепления.
- Кузов каркасно-сварной выполнен по модульной схеме и состоит из 3-х частей: переднего отсека для ПТВ и баллонов со сжатым воздухом, емкости для порошка и отсека для ПТВ.
По требованию заказчика завод может выполнить следующее:
- Подогрев: топливозаборников, топливопроводов, фильтра тонкой очистки и фильтра грубой очистки.
- Утепление аккумуляторного отсека.
- Установить шторные двери отсеков.
АП-5000 (КамАЗ-65115)

Пожарные машины порошкового тушения применяются для противодействия возгораниям легковоспламеняющихся и горючих жидкостей, щелочных металлов на промышленных объектах. В последние годы подобные автомобили используются и для тушения газовых и нефтяных фонтанов.
Средством тушения в этих автомобилях являются порошки. В их составе имеются бикарбонат натрия, графит, кальцинированная сода, стеарат алюминия или железа. Все зависит от марки порошка.
Некоторые марки порошков содержат мелко размельченный силикагель, который насыщен легкоиспаряющимся фреоном.
Обратите внимание
На пожарном автомобиле АП-5000 КАМАЗ порошок для тушения сохраняется в резервуарах, отличающихся герметичностью. Они соединяются с ручными или лафетными стволами при помощи запорной арматуры и трубопроводов. Для передвижения порошка по трубопроводам применяется сжатый газ. Последний подается от баллонов либо компрессора в емкость с порошком.
Пожарный порошковый автомобиль АП-5000 способен тушить возгорания на заводах и фабриках газовой, нефтяной, нефтеперерабатывающей химической промышленности, а также аэропортах и электрических подстанциях.
Установка порошкового тушения
Основа данной пожарной машины – это установка для порошкового тушения, которая устанавливается на штатное шасси грузовой машины. Установка содержит следующие составляющие элементы:
- Источник поставки сжатого газа;
- Емкость для хранения порошка для тушения;
- Регулирующая и запорная арматура;
- Система трубопроводов для соединения элементов системы;
- Ручные и лафетные стволы;
- Приборы для осуществления контроля.
Советские и российские порошковые автомобили в качестве источника сжатого газа обычно используют воздушные баллоны. Рабочим газом в данном случае выступает воздух или азот, которые сжимаются под давлением от 150 до 200 атмосфер.
Они способны обеспечить стабильное давление даже при резких колебаниях температуры окружающего воздуха. Специалисты не советуют использовать углекислоту, так как она способна образовывать снегообразную массу на выходе из баллона, что создает осложнения прохождения.
Кроме того, при наличии щелочных металлов и температуре 700-800 градусов углекислота разлагается и вступает в реакцию.
Малые резервуары монтируются на АП-5000 КАМАЗ в вертикальном положении, а большие – в горизонтально или под уклоном в 6-10 градусов. Наполнение их порошком осуществляется на 90-95 % с учетом расширения.
Установки порошкового тушения на АП-5000 в зависимости от метода подготовки порошка к транспортировке подразделяются на :
- с непрерывной подачей порошковой аэросмеси;
- с подачей порошковой смеси с переменным давлением;
- подача с помощью форсунки (наиболее распространенный).
Автомобиль порошкового тушения АП-5000 КамАЗ-53215 — Отчет — 17c

Аналогичным образом работает и порошковая установка второго типа. Только в этом случае газ поступает в рабочий сосуд через форсунки.
Важно
Принцип работы порошковой установки третьего типа отличается от двух других. Сжатый воздух и порошок массой 5000 кг хранятся в сосуде под высоким давлением, например, 3,2 МПа. Иногда вследствие негерметичности установки происходит снижение давления воздуха в сосуде.
Как только величина давления снижается до 2,8 МПа, датчик давления выдает сигнал на блок автоматики, который включает в работу малогабаритный компрессор. Компрессор доводит значение давления воздуха в сосуде до 3,2 МПа и отключается.
Во время боевого дежурства пожарного автомобиля малогабаритный компрессор порошковой установки постоянно подсоединен к электрической сети через быстроразъемное соединение. При открытии шарового крана подачи порошка высокое давление выталкивает первую порцию порошка и в сосуде происходит расширение газопорошковой смеси.
В результате работы порошковой установки истечение газопорошковой смеси осуществляется под переменным давлением. После окончания подачи порошка продувка рукавных линий производится воздухом, отбираемым из верхней части сосуда порошковой установки.
Установки первого типа применялись в конструкции ПА порошкового тушения АП – 3 (130) – 148А и АП-5 (23213) – 196. Рабочее давление в сосудах составляло 0,4 МПа.
Установка второго типа использована в конструкции ПА АП-5000-40(53213)ПМ-567. Принципиальная схема установки приведена на рис. 4. На схеме показан один порошковый сосуд из имеющихся трех. Работа порошковой установки происходит следующим образом.
Важно
Сжатый газ, хранящийся в баллонах 1 под высоким давлением, после открытия запорных вентилей поступает к манометру 4, понижающему редуктору 17 и далее через открытый кран 15 и форсунки 13 в сосуд с огнетушащим порошком. Проходя через отверстия форсунок, сжатый газ переводит порошок в псевдоожиженное состояние.
После достижения рабочего давления в сосуде ОПС может подаваться в очаг пожара лафетным стволом 8 и ручными стволами 12, которые формируют порошковые струи. Продувка трубопроводов и рукавных линий от остатков порошка осуществляется сжатым газом, оставшимся в баллонах после работы установки. При этом закрываются краны 7 и 10 и открываются краны 14.
Оставшийся в сосуде газ после работы установки выпускается в атмосферу через кран 16. Этот же кран используется при сбросе газа при периодическом рыхлении порошка. Кран 2 используется для зарядки сжатым газом батареи баллонов.
Пожарные автомобили порошкового тушения

Пожарные автомобили порошкового тушения предназначены для тушения пожаров на предприятиях химической и нефтеперерабатывающей промышленности, объектах газо- и нефтедобычи, а также на атомных электростанциях, электрических подстанциях и в аэропортах.
При их использовании следует учитывать, что время работы порошковых установок невелико и что максимальная площадь пожара, которая может быть потушена, также ограничена расходом порошка из лафетных и ручных стволов.
К ПА порошкового тушения предъявляют специальные требования. Порошковая установка монтируется на шасси автомобилей, как правило, повышенной проходимости. Параметры шасси подбираются в зависимости от массы вывозимого ОПС.
Основным элементом порошковой установки является сосуд для хранения порошка. В верхней части сосуда предусмотрена горловина для проведения технического осмотра и для немеханизированной зарядки порошком. В нижней части сосуда имеется люк для удаления остатков порошка.
Сосуды оборудуются запорно–пусковой и предохранительной арматурой.
Порошковая установка ПА может состоять из 1 – 2 и более сосудов. Количество лафетных стволов должно быть 1 или 2. Длина рукавных линий обычно составляет от 20 до 60 м. Порошок на очаг пожара может подаваться через лафетные стволы или по рукавам через ручные стволы. Лафетные стволы обеспечивают расход от 20 до 100 кг/с.
Они поворачиваются в горизонтальной плоскости на 360о и в вертикальной плоскости в пределах от -15 до +75о. Ручные стволы имеют расход порошка не более 5 кг/с. Их количество, как правило, не менее 2. Стволы и рукавные линии целесообразно хранить в отсеках кузова ПА подсоединенными к системе порошковых коммуникаций.
Порошковые струи должны обладать большой огнетушащей дальностью.
Работа порошковых установок пожарных автомобилей основана на пневматическом вытеснении порошка из сосуда по трубопроводам или рукавным линиям.
Совет
При этом порошок переводится в псевдоожиженное состояние, т.е. приобретает текучесть и возможность транспортироваться по трубопроводам и рукавам.
Истекающая под давлением газопорошковая смесь формируется в виде порошковой струи, направляемой на очаг пожара.
В зависимости от способа подготовки порошка к транспортированию установки порошкового тушения, используемые на ПА, можно разделить на следующие типы:
1. С псевдоожижением порошка и непрерывной подачей сжатого газа в сосуд через пористый элемент (аэроднище).
2. С псевдоожижением порошка и непрерывной подачей сжатого газа в сосуд через форсунки.
3. С совместным хранением порошка и сжатого газа в сосуде (установки закачного типа).
В установках первого типа (рис. 9.29) псевдоожижение порошка происходит при увеличении давления в сосуде. В процессе выдачи порошка подача газа в сосуд возобновляется и происходит непрерывно. В качестве аэрирующих устройств используются пористые перегородки. Истечение порошковой аэросмеси из лафетных и ручных стволов происходит под постоянным давлением в сосуде.
Установки второго типа (рис. 9.30) по режиму введения газа в сосуд аналогичны первому типу и отличаются только устройствами для псевдоожижение порошка, представляющими собой форсунки.
Обратите внимание
Форсуночный способ подачи газа в сосуд получил наиболее широкое распространение при создании ПА порошкового тушения как в нашей стране, так и за рубежом.
В установках треть-
его типа (рис. 9.31) порошок и сжатый газ содержатся в одном сосуде под высоким давлением. При работе порошковой установки истечение порошка происходит под переменным давлением.
Принцип работы порошковых установок первого и второго типов рассмотрим на примере принципиальной схемы порошковой установки первого типа (см. рис. 9.29). Сжатый газ хранится в баллонах под высоким давлением 15 – 20 МПа.
После вскрытия вентилей баллонов сжатый газ поступает в редуктор, где его давление снижается до рабочего, и далее под пористый элемент в сосуд для хранения порошка. Через аэроднище сжатый газ отдельными рассеянными струйками проходит сквозь слой порошка и переводит его в псевдоожиженное состояние.
При достижении рабочего давления установка готова к работе. После этого открывают шаровые краны и порошок подается к лафетному или ручному стволу. После тушения пожара закрывают шаровые краны подачи порошка и продувают рукавные линии от его остатков.
Для этого открываются вентили продувки и рукавные линии и трубопроводы продуваются сжатым газом от остатков порошка, предотвращая его слеживаемость.
Рис. 9.31. Схема порошковой установки с совместным хранением сжатого газа
и порошка в сосуде (установка закачного типа):
1 – малогабаритный компрессор; 2 – обратный клапан;3 – порошок; 4 – сифон;
5 – шаровой кран; 6 – лафетный ствол; 7 – фильтр; 8 – датчик давления;
9 – блок автоматики
Аналогичным образом работает и порошковая установка второго типа. Только в этом случае газ поступает в рабочий сосуд через форсунки.
Важно
Принцип работы порошковой установки третьего типа отличается от двух других. Сжатый воздух и порошок массой 5000 кг хранятся в сосуде под высоким давлением, например, 3,2 МПа. Иногда вследствие негерметичности установки происходит снижение давления воздуха в сосуде.
Как только величина давления снижается до 2,8 МПа, датчик давления выдает сигнал на блок автоматики, который включает в работу малогабаритный компрессор. Компрессор доводит значение давления воздуха в сосуде до 3,2 МПа и отключается.
Во время боевого дежурства пожарного автомобиля малогабаритный компрессор порошковой установки постоянно подсоединен к электрической сети через быстроразъемное соединение. При открытии шарового крана подачи порошка высокое давление выталкивает первую порцию порошка и в сосуде происходит расширение газопорошковой смеси.
В результате работы порошковой установки истечение газопорошковой смеси осуществляется под переменным давлением. После окончания подачи порошка продувка рукавных линий производится воздухом, отбираемым из верхней части сосуда порошковой установки.
Расчет порошковой установки первого и второго типов сводится к определению объема сосуда при заданной массе порошка, запаса транспортирующего газа, объемов баллонов для его хранения, диаметров трубопроводов. Также рассчитываются диаметры проточных частей лафетного и ручного стволов, обеспечивающих заданные расходы порошка.
Объем сосуда Wс, м3, для порошкового состава определяется по формуле
, (9.6)
где Gопс – масса вывозимого ОПС, кг; ρопс– насыпная плотность порошка, кг/м3.
Количество сжатого газа Gгдля работы порошковой установки определяется по формуле
Gг= Gр + Gтр + Gпр , (9.7)
где Gр– масса газа для создания рабочего давления в сосуде с ОПС, кг;
Gтр– масса газа для транспортирования ОПС и его выдачи из сосуда, кг; Gпр– масса газа для продувки трубопроводов от остатков ОПС, кг.
Количество газа для создания рабочего давления
Gр = Wс ρр , (9.8)
Совет
где ρр– плотность сжатого газа при расчетном рабочем давлении Рр и температуре Т в сосуде; Wc– объем свободного пространства, м3, принимается 10 % от объема, занимаемого порошком.
Значение ρр определяется по формуле
, (9.9)
где R – газовая постоянная, Дж/(кг×К); Т – температура, К, при расчете принимается 273 К.
Количество газа Gтрдля транспортирования ОПС и его выдачи определяется по формуле
, (9.10)
где GОПС – масса вывозимого огнетушащего порошка, кг; μ– концентрация газопорошковой смеси, кг порошка/ кг газа.
Для порошковых составов марки ПСБ μк принимается по рис. 9.32.
Количество газа для продувки трубопроводов и рукавных линий от остатков порошка принимается 0,2 Gр .
Число баллонов для хранения сжатого газа определяется по формуле
, (9.11)
где Wб – вместимость баллона, м3; rб– плотность сжатия газа в баллоне при расчетном давлении и температуре, кг/м3.
Рис. 9.32. Зависимость концентрации газопорошковой смеси от абсолютного давления в сосуде порошковой установки при различных условиях транспортировки:
1 – сплошной поток (установка третьего типа); 2 – средняя концентрация (установка первого типа); 3 – (установка второго типа)
Рабочее давление сжатого газа (воздуха) в сосуде для хранения порошка должно обеспечивать получение порошковых струй с максимально возможной огнетушащей дальностью. Под огнетушащей дальностью понимается дальность, при которой концентрация порошка в струе обладает огнетушащим действием.
Потери давления при транспортировании смеси определяются по формуле
Обратите внимание
ΣΔP = Δpв + Δpп + Δpр + Δpм + Δpверт, (9.12)
где – потери транспортирующего газа, МПа; – потери давления от транспортирования порошка, МПа; – потери давления на начальный разгон частиц порошка, МПа;– местные потери давления, МПа;– потери давления на вертикальном участке, МПа.
Если к потерям, рассчитанным по формуле (9.12), прибавить давление перед насадком лафетного или ручного ствола, то суммарное давление принимается в качестве расчетного рабочего давления.
Величина его уточняется по результатам приемочных испытаний. Следует иметь в виду, что увеличение давления в сосуде сверх расчетного давления ведет к увеличению металлоемкости порошковой установки.
Огнетушащая дальность порошковых струй при этом не увеличится.
Насадки лафетного и ручных стволов должны обеспечивать геометрические размеры порошковой струи, чтобы её огнетушащая дальность была максимально возможной. Поэтому конструкция стволов должна быть такой, чтобы статическое давление на их срезе равнялось атмосферному.
Так как работа установки третьего типа происходит при снижении давления в сосуде, то ее расчет сводится к определению начального рабочего давления, чтобы в конце работы установки давление составляло величину, обеспечивающую получение струи со значительной огнетушащей дальностью.
Установки первого типа применялись в конструкции ПА порошкового тушения АП – 3 (130) – 148А и АП-5 (23213) – 196. Рабочее давление в сосудах составляло 0,4 МПа.
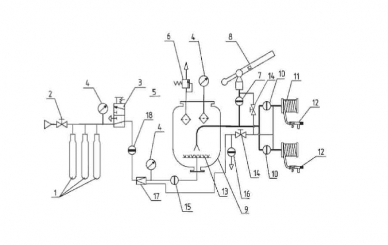
Установка второго типа использована в конструкции ПА АП –5000-40 (53213)ПМ-567. Принципиальная схема установки приведена на
рис. 9.33. На схеме показан один порошковый сосуд из имеющихся трех. Работа порошковой установки происходит следующим образом.
Важно
Сжатый газ, хранящийся в баллонах 1 под высоким давлением, после открытия запорных вентилей поступает к манометру 4, понижающему редуктору 17 и далее через открытый кран 15 и форсунки 13 в сосуд с огнетушащим порошком.
Проходя через отверстия форсунок, сжатый газ переводит порошок в псевдоожиженное состояние. После достижения рабочего давления в сосуде ОПС может подаваться в очаг пожара лафетным стволом 8 и ручными стволами 12, которые формируют порошковые струи.
Продувка трубопроводов и рукавных линий от остатков порошка осуществляется сжатым газом, оставшимся в баллонах после работы установки. При этом закрываются краны 7 и 10 и открываются краны 14. Оставшийся в сосуде газ после работы установки выпускается в атмосферу через кран 16.
Этот же кран используется при сбросе газа при периодическом рыхлении порошка. Кран 2 используется для зарядки сжатым газом батареи баллонов.
Рис. 9.33. Принципиальная схема порошковой установки пожарного автомобиля
порошкового тушения. АП-5000-40(53213)ПМ-567:
1 – батарея баллонов с коллектором; 2 – кран для зарядки баллонов сжатым газом;
3 – кран для выпуска сжатого газа; 4 – манометр; 5 – фильтры; 6 – предохранительный клапан; 7 – кран для подачи порошка к пожарному стволу; 8 – лафетный ствол;
9 – сосуд; 10 – краны подачи порошка к ручным стволам; 11 – рукавные катушки
с рукавами; 12 – ручные стволы; 13 – форсунки; 14 – кран продувки линий лафетного
и ручных стволов; 15 – кран подачи сжатого газа в сосуд; 16 – кран для выпуска
сжатого газа из сосуда; 17 – редуктор; 18 – кран подачи газа к редуктору
Порошковая установка смонтирована на шасси КамАЗ-53213 и имеет одинарную кабину, поэтому боевой расчет, включая водителя, составляет 3 человека. К раме шасси крепится подрамник, на котором установлены три сосуда для порошка и отсеки. Объем сосуда составляет 1,9 м3 и вмещает 1667 кг порошка.
Секция 40-литровых баллонов в количестве 15 шт. для хранения сжатого газа при давлении 15 МПа установлена на лонжероны шасси. На крыше каркаса секции закреплен лафетный ствол с расходом порошка 40 кг/с. Управление стволом ручное.
Все узлы установки порошкового тушения связаны между собой и со щитом управления трубопроводами.
Совет
Передний и задний отсеки оборудованы шторными дверями. Сосуды для хранения порошка закрыты панелями. Сверху отсеков и панелей установлен настил с поручнями. По бокам и сзади кузова устроены 4 лестницы для подъема к лафетному стволу и для обслуживания установки порошкового тушения.
В отсеках размещены две рукавные катушки с рукавами длиной 40 м и условным проходом 20 мм. Максимальная подача порошка через ствол составляет 5 кг/с.
Для заполнения сосудов порошком предусмотрена вакуумная система, состоящая из газоструйного вакуум-аппарата и пневмоцилиндра. Заправка каждого сосуда происходит в отдельности через штуцер горловины. Каждый сосуд может включаться в работу автономно.
При эксплуатации ПА большое значение имеет своевременное техническое обслуживание. Только в этом случае возможна их успешная работа на пожарах.
Основу технического обслуживания порошковых средств тушения составляют ежедневные проверки состояния оборудования, ежегодные проверки количества газа в баллонах и качества огнетушащего порошка, периодические проверки сосудов, работающих под давлением.
Ежедневно проводится осмотр и проверка порошковых установок дежурным караулом.
Периодические проверки прочности и герметичности порошковых установок (сосудов, трубопроводов) проводятся согласно «Правилам устройства и безопасной эксплуатации сосудов, работающих под давлением». Загрузка порошковых сосудов может производиться механизированным способом или вручную через горловину с установленной сеткой.
Дата добавления: 2016-07-22; просмотров: 1013;
Автомобиль порошкового тушения

АП-5000 КамАЗ-53215
Предназначен для тушения порошком крупных пожаров на промышленных объектах химической и нефтеперерабатывающей промышленности.
АП-5000 может использоваться при тушении пожаров горящих нефтепродуктов, природных и сжиженных газов, нефтяных и газовых фонтанов, электроустановок, находящихся под напряжением до 1000 В и щелочных металлов.
Основные технические характеристики.
Шасси КамАЗ-53215 (6×4)
Тип двигателя дизельный
Мощность двигателя КВт, (л.с.) 176 (240)
Макс. скорость, км/ч 80
Число мест для боевого расчета, чел. 3
Масса перевозимого огнетушащего вещества, кг 5000
Марка огнетушащего порошка для тушения пожаров классов А, В, С Пирант А ТУ 2149-010-00203915-97; П2-АШ ТУ 2149-001-29728633-95; Вексон АВС ТУ 2149-028-10968286-97; П-2АПМ ТУ У6-05766362-001.97
Количество сосудов для порошка, шт. 3
Рабочее давление в сосуде, МПа (кгс/см2) 0,8-1,2 (8,0-12,0)
Количество баллонов для воздуха, шт 15
Максимальное рабочее давление воздуха
в баллоне, МПа (кгс/см2) 14,7 (150)
Количество рукавных катушек с рукавом длиной 25 м, шт. 2
Условный проход рукава на катушке, мм 32
Максимальный расход лафетного порошкового ствола, кг/с 50
Максимальная подача через ствол рукавной катушки, кг/с 5
Дальность подачи порошка через лафетный ствол, м 50
Масса полная, кг 18700
Габаритные размеры, мм 8200x2500x3400
Билет 19.
Автомобиль воздушно-пенного тушения
АВ-40 УРАЛ-5557
.
Предназначен для тушения очагов пожара;
Обратите внимание
доставки к месту пожара запаса пенообразователя и ПТВ и для подачи пенообразователя к пеносместителям;
может быть использован в комплекте вместе с другими пожарными автомобилями для подачи пенообразователя к магистральным пеносместителям.
Автомобиль может использоваться как самостоятельная боевая единица с забором воды из водоема или водопроводной сети.
Основные технические характеристики.
Шасси УРАЛ-5557 (6×6)
Двигатель:
Тип дизельный
мощность, кВт (л.с.) 169 (230)
Число мест боевого расчета 3+4
Вместимость бака для пенообразователя, л 5300
Насос пожарный:
расположение насоса среднее
тип ПН-40/УВ
подача, л/с 40
напор, м 100
Диаметр всасывающего патрубка, мм 125
Диаметр/количество напорных
патрубков, мм/шт. 80/2
Расход лафетного ствола, л/с 40
Макс. скорость, км/ч 75
Масса полная, кг 15500
Габаритные размеры, м 8,1 x 2,5 x 3,0
Билет10.
РТ-70 и РТ-80.
Рукавные трехходовые разветвления предназначены для разделения потока и регулирования количества подаваемой воды, проходящей по напорным пожарным рукавам.
Наименование показателя РТ-70 РТ-80
Рабочее давление, МПа 1,2 1,2
Условный проход входного патрубка, мм 70 80
Условный проход выходного патрубка, мм
Центрального 70 50
бокового 80 50
Минимальный ход затворного клапана
выходного патрубка, мм
50 35 35
70 35 —
80 — 45
Габаритные размеры, мм
Длина 320 375
Ширина 390 465
Высота 270 280
Билет 1.
М о т о п о м п а МП-600А
Мотопомпы предназначены для подачи воды из открытых водоисточников, перекачки воды при тушении пожаров, а также перекачки и подачи воды для различных хозяйственных целей. Пожарная мотопомпа состоит из бензинового карбюраторного двигателя внутреннего сгорания и центробежного насоса, смонтированных на общей раме.
Полная автономность в работе, простота и надежность конструкций, несложные правила обращения делают мотопомпы незаменимыми при тушении пожаров, особенно в сельских районах. Высокая мобильность переносных мотопомп позволяет установить их на водоисточники практически в любом месте, недоступном для пожарных автомобилей. Мотопомпы делятся на переносные и прицепные.
Переносные доставляют к месту пожара на автомобилях, повозках, специальных тележках или подносят к водоисточнику на руках. Прицепные мотопомпы смонтированы на одноосном прицепе, который буксирует любой автомобиль с буксирным устройством. На небольшие расстояния их можно транспортировать вручную. Главный параметр мотопомпы – подача насоса.
В настоящее время наибольшее применение для пожаротушения получили мотопомпы с подачей воды 600…1600 л/мин.
Пожарные мотопомпы должны удовлетворять следующим требованиям: простота конструкции; удобство управления, технического обслуживания и ремонта; быстрый запуск, подсос воды и подача ее к месту пожара, устойчивая работа при температуре окружающего воздуха от +30 до -40? С; запас топлива не менее чем на 2ч для работы в номинальном режиме.
У переносных мотопомп имеются ручки (для удобства транспортировки) и салазки, а у шасси прицепных мотопомп – колея, вписывающаяся в колею грузовых автомобилей. Прицепные мотопомпы оборудованы устройством для подачи воздушно-механической пены.




















































